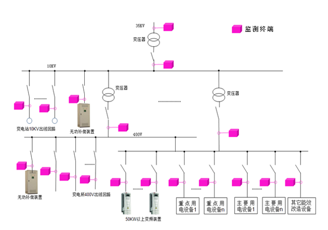
用户侧电能监测点敷设
相关报告
- 2015-2020年中国矿用电气设备行业运行研究及市场投资发展分析报告(2015-06-02)
- 中国防爆电气设备行业市场深度调查研究及投资咨询报告(2018-08-15)
- 2013-2014年全国电力设备制造企业信息调查暨行业分析报告(2014-05-18)
- 2015-2020年中国矿用电气设备行业市场深度剖析及投资发展研究报告(2015-07-20)
- 2016-2022年中国防爆电气设备行业市场深度调查研究及投资咨询报告(2015-12-03)
- 2014-2018年中国电力设备行业市场深度调查研究及投资前景咨询研究报告(2014-02-26)
- 2015-2019年电力设备项目商业计划书(2014-10-31)
- 2015-2020年中国矿用电气设备行业深度调研及市场投资发展研究报告(2015-07-20)
- 2015-2020年中国矿用电气设备行业市场主要领域调查分析报告(2015-08-28)
- 2015-2020年中国防爆电气设备行业市场发展研究及投资前景分析报告(2015-03-09)

本文地址:http://www.zwzyzx.com/show-331-203496-1.html
上一篇:电力需求侧管理系统总体结构
下一篇:过去十年环保行业由投资带动发展
相关资讯
- 用电服务充分挖潜(2016-08-23)
- 应流股份:核电重启带来业绩拐点,看好航空发动机新业务(2016-05-16)
- 国内高压电力测试设备行业特有的经营模式(2016-03-09)
- 中国风电行业:运营商的投资价值逐渐显现(2016-10-13)
- 国内矿山管理市场需求情况(2014-12-18)
- 豫光金铅(600531):第一白银生产企业(2016-07-05)
- 执行2010年版的两部制输配电价(2016-09-29)
- 国内电力线载波通信行业主要政策情况(2015-04-09)
合作媒体
最新报告
定制出版
热门报告
免责声明
中为咨询所引述的资料是用于行业市场研究以及讨论和交流,并注明出处,部分内容是由相关机构提供。若有异议请及时联系本公司,我们将立即依据相关法律对文章进行删除或作相应处理。查看详细》》



