天齐锂业:霸主地位已定,定价权显现
相关报告
- 2015-2020年中国锂电池精密结构件行业市场深度剖析及投资前景趋势研究报告(2015-03-11)
- 2015-2020年中国新能源汽车行业运行研究及市场投资发展分析报告(2015-05-26)
- 2015-2019年中国锂电池企业拟IPO上市细分市场研究报告(2014-11-03)
- 2014-2018年中国锂辉石业兼并重组及投资建议研究分析报告(2014-10-13)
- 2015-2020年中国磷酸铁锂电池行业市场主要领域调查分析报告(2015-08-31)
- 2014-2018年中国磷酸铁锂电池行业市场深度调查分析及投资战略研究报告(2014-09-10)
- 2014-2018年中国新能源汽车行业市场深度调查研究及投资前景分析报告(2014-05-19)
- 2015-2020年中国钾肥行业市场调查研究及投资发展分析报告(2015-05-19)
- 2015-2020年中国锂电池行业深度调研及市场投资发展研究报告(2015-07-20)
- 2014-2018年中国锂辉石行业市场发展状况及投资战略咨询研究报告(2014-03-05)
按碳酸锂当量计算,公司锂化工品产能规模居全球第一。具体来讲,公司原有锂盐产能约17200吨,公司完成收购银河锂业后增加约17000吨,合计总产能超过30000吨。
同时,公司拥有的矿石提锂生产工艺灵活,可以用酸化焙烧后的硫酸锂浸出液和其他廉价的化工原料直接生产其他多种锂产品。
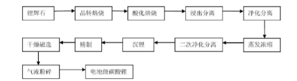
公司电池级碳酸锂生产工艺流程

公司目前资源储量丰富,拥有四川省雅江县措拉锂辉石矿采矿权,格林布什锂矿(Greenbushes)采矿权,以及Salares7Project50%股权和20%的期权。此外,公司又完成竞买日喀则扎布耶公司20%股权,并与西藏矿业协议合作开发相关盐湖锂资源,形成了与其产能相匹配的资源储备。
泰利森格林布什锂矿地图

持续勘探,泰利森储量大幅提升


现状:碳酸锂年均价格55000元/吨,最新报价70000元/吨,锂矿455美元/吨。基本假设:锂矿产量增长20%至44万吨;锂盐产量24000吨(LiOH5000;Li2CO39000+10000)
16年天齐锂业净利润敏感分析


锂辉石价格上涨对碳酸锂成本的推动作用


本文地址:http://www.zwzyzx.com/show-331-214746-1.html
上一篇:FMC:多元化化学品公司
相关资讯
- 国内燃煤电厂固废处理行业主管部门和监管体制(2015-02-11)
- 报价策略发电侧简单粗暴,用户侧技术要求高(2016-08-23)
- 2005年至2014年中国铝材产量增速情况(2016-01-12)
- 全球金刚石线应用及发展概况(2016-01-21)
- 磁分离水体净化技术对煤矿矿井污水的处理效果(2014-05-30)
- 2012-2013年广州地区废气中主要污染物排放情况分析(2014-02-20)
- 油气千亿规模:市场规模就是这么巨(2016-08-09)
- 核废料后处理厂未来五年市场空间可超千亿,前景诱人(2016-08-19)
合作媒体
最新报告
定制出版
热门报告
免责声明
中为咨询所引述的资料是用于行业市场研究以及讨论和交流,并注明出处,部分内容是由相关机构提供。若有异议请及时联系本公司,我们将立即依据相关法律对文章进行删除或作相应处理。查看详细》》



